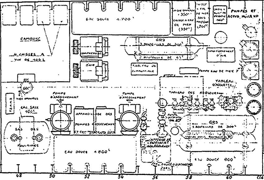
Sous le central se situe les auxiliaires où officie le mécanicien d'auxiliaires
sous les ordres du patron de central. Il exécutent principalement les mouvements
d'eau pour équilibrer le bâtiment. Imaginez une séance de cinéma au poste avant
où une grande partie de l'équipage se déplace pour voir le film. Le personnel
qui circule de l'arrière vers l'avant et vice versa déséquilibre le sous-marin
qui sans intervention de rééquilibrage deviendrait vite difficile à tenir en
immersion. Le mécanicien des auxiliaires joue des caisses d'assiettes et des
régleurs, Il gère l'assèchement des cales et bien d'autres choses encores.

